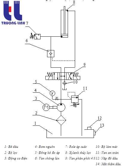
NGUYÊN NHÂN HỎNG TRONG HỆ THỐNG BƠM THỦY LỰC VÀ CÁCH KHẮC PHỤC

Trong hầu hết các máy thủy lực hiện đại ngày nay, điều khiển thuỷ lực đang dần thay thế điều khiển cơ khí thuyần tuý trước đây. Có thể nói hệ thống thuỷ lực là một bước phát triển vượt bậc trong sản xuất chế tạo máy xây dựng, máy công nghiệp... Tuy nhiên do cấu tạo phức tạp nên hệ thống thuỷ lực cũng thường xảy ra các sự cố. Hiểu biết nguyên nhân của các sự cố thường gặp ở hệ thống thuỷ lực giúp công nhân dễ dàng khắc phục hỏng hóc.

Ngày đăng: 09-06-2016

3,683 lượt xem

rong bài viết này, chúng tôi sẽ giúp các bạn hiểu rõ nguyên nhân gây ra những hư hỏng đơn giản thường gặp và cách khắc phục chúng một cách hiệu quả và nhanh nhất.

1. Bơm phát ra tiếng ồn hoặc rung động quá mức 
Không khí vào đường hút của bơm dẫn đến:

Bụi bẩn đi vào lọc hút - vệ sinh hoặc thay thế
- Kết nối giữa ống hút và lọc hút không chặt - Vặn chặt lại
- Mức dầu thấp- kiểm tra mức dầu,  thêm dầu nếu cần
- Bơm hoạt động quá tốc độ- kiểm tra thông số của bơm và motor
- Sử dụng dầu thuỷ lực không đúng tiêu chuẩn
- Thể tích cơ cấu chấp hành quá lớn dẫn đến mức dầu thấp trong thùng dầu 
- Độ nhớt dầuquá lớn dẫn đến lỗ trống - kiểm tra độ nhớt thay thế dầu phù hợp Nhiệt độdầu quá cao- lắp thêm bộ giải nhiệt dầu 
- Bơm bị mòn-sửa chữa hoặc thay thế, kiểm tra lọc dầu 
- Motor và bơm lắp không đồng trục- kiểm tra độ đồngtâm 
- Khớp nối giữa motor và bơm bị mòn hoặc lắp không chặt- vặn chặt hoặc thay thế khớp nối nếu cần. 
- Van tràn có tiếng ồn- kiểm tra điều chỉnh lại (cóthể chỉnh quá thấp hoặc không đúng size) 
- Van tràn làm việc liên tục do dầu từ bơm qua van tràn về thùng khi hệ thống ở trạng thái không làm việc gây tổn thất công suất,sinh nhiệt- thay thế sơ đồ open center hoặc unload

2. Áp suất đầu ra của bơm thấp hoặc không ổn định

Không khí đi vào hệ thống nguyên nhân do:

- Không khí đi vào cơ cấu chấp hành- thay thế cácloại phốt.
- Không khí đi vào bơm – xem điểm 1.
- Không khí đi vào lổ thủng đầu nối hoặc lổ thủng trên ống dẫn- kiểm tra lại các đường ống dẫn, sửa chữa hoặc thay thế mới.
- Bơm bị mòn - sửa chữa hoặc thay thế. 
- Bơm  khôngđúng tốc độ hoặc không đúng size- kiểm tra thông số kỹ thuật, lựa chọn bơm và motor tương thích- tốc độ, lưu lượng, công suất. 
- Khớp nối giữa motor và bơm bị mòn hoặc lắp không chặt- vặn chặt hoặc thay thế khớp nối nếu cần. 
- Van tràn chỉnh quá thấp- điều chỉnh lại.

3. Áp suất đầu ra của bơm bằng không

- Motor không khởi động- Kiểm tra nguồn điện cung cấp motor, kiểm tra cầu chì, kiểm tra hệ thống dây kết nối, reset lại nút dừng khẩn cấp. 
- Không có dầu hoặc dầu trong thùng thấp- kiểm tra lại mức dầu. 
- Bơm quay không đúng chiều- Kiểm tra lại chiều quay qui định của nhà sản xuất. 
- Khớp nối giữa motor và bơm bị gãy – kiểm tra sửa chữa hoặc thay thế. 
- Đường áp suất bị vỡ hoặc không được kết nối- kiểm tra đường ống, tìm chỗ rò rỉ lớn.

4. Xy lanh thuỷ lực không hoạt động:

- Van phân phối bị hỏng- kiểm tra coil điện, kiểm tra hệ thống điện, dây kết nối.
- Áp suất cung cấp không đủ- kiểm tra áp suất hệ thống.
- Đường ống có sự cố- kiểm tra đường ống chỗ xoắn, chỗ lõm và kiểm tra đầu nối.
- Xy lanh bị hỏng-kiểm tra tình trạng xy lanh, ty xy lanh có bị cong vênh hoặc ống xy lanh bị trầy xước làm cho phốt pittông bị mòn dẫn đến sự rò rỉ dầu qua pittông.
- Tải trọng quá lớn- kiểm tra áp suất hệ thống, tính toán chọn đường kính pittông phù hợp với tải trọng và áp suất sử dụng.
- Hệ thống bị lỗi- lắp đặt van không đúng, lắp ngược van 1 chiều, đường ống lắp không đúng.

5. Xy lanh thuỷ lực đi chậm, rung động hoặc không ổn định

- Hệ thống có không khí đi vào.
- Áp suất cung cấp bị dao động.
- Xy lanh bị hỏng-kiểm tra tình trạng xy lanh, ty xy lanh có bị cong vênh hoặc ống xy lanh bị trầy xước làm cho phốt pittông bị mòn dẫn đến sự rò rỉ dầu qua pittông.
- Bơm bị hỏng hoặc bị mòn- sửa chữa hoặc thay thế.
- Đường ống bị xoắn khi xy lanh di chuyển.
- Van điều khiển bị hỏng- van cần vệ sinh hoặc sửa chữa, coil điện có thể bị cháy, kiểm tra lại hệ thống điện cung cấp.
- Tải trọng quá lớn- kiểm tra áp suất hệ thống, tính toán chọn đường kính pittông phù hợp với tải trọng và áp suất sử dụng.

6. Nhiệt độ dầu thuỷ lực quá cao:

- Thùng dầu quá nhỏ- kiểm tra lại kích thước thùng chứa đối với lưu lượng bơm, thể tích thùng chứa phù hợp lớn gấp 3 lần lưu lượng bơm.
- Mức dầu quá thấp- kiểm tra và thêm dầu.
- Sử dụng dầu không đúng tiêu chuẩn, hoặc dầu quá bẩn- vệ sinh hoặc  thay thế lọc mới nếu cần thiết.
- Bộ giải nhiệt dầu bị hỏng- sửa chữa hoặc thay thế nếu cần thiết.
- Van tràn làm việc liên tục do dầu từ bơm qua van tràn về thùng khi hệ thống không làm việc gây tổn thất công suất, sinh nhiệt- thay thế sơ đồ open center hoặc unload.
- Bơm  không đúng tốc độ - kiểm tra thông số kỹ thuật của bơm và motor.